VOC废气处理系统
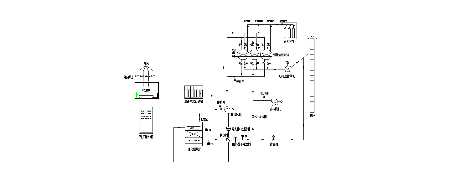
废气治理系统采用目前先进、环保、高效、节能的活性炭吸附浓缩+催化燃烧+蓄热利用的CO工艺技术路线。经过科学计算结合工程经验,计算得到固定式喷漆房设计风量,后续采用干式漆雾过滤系统对漆雾中的颗粒物进行过滤,预处理后的有机废气采用活性炭吸附浓缩+催化燃烧+蓄热利用的CO工艺技术路线进行处理,达标后高空排放。处理后废气中非甲烷总烃低于40mg/m³;苯低于1mg/m³;甲苯与二甲苯合计低于20mg/m³;且不低于环保绩效B级企业排放要求。
VOC污染因子主要为苯、甲苯、二甲苯、非甲烷总烃等。结合车间涂装工艺,同时为达到较高的处理效率,有机废气采用“活性炭吸附浓缩+催化燃烧+蓄热利用”的方案进行处理。
VOC成分:苯、甲苯、二甲苯、非甲烷类总烃等
VOC 浓度:≤300mg/m3
进气温度:<40℃
